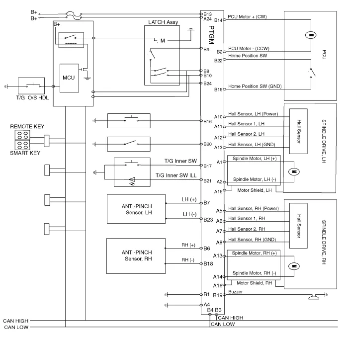
| Circuit Diagram |

Removal 1) After replacing with a new power tailgate module, check for DTC code at all times.
Inspection 1. Turn the ignition switch ON. 2. Manually operate the control switch and measure the voltage of the blower motor. 3. Select the control switch to raise the voltage until high speed.
Troubleshooting 1) After replacing controller, always check that the system operates properly. 2) If the failure persists after replacing the controller, do not replace th